今天来看看比亚迪对一体机控制器的设计,以及对MCU的结构和要求。
本文引用的地址:
本文参考的文献,比亚迪专利:电动汽车及其控制器,集成控制系统
本文内容:
集成背景
比亚迪的一体化方案和描述
一体化控制器中的MCU要求
1集成背景
电动汽车的零部件正朝着高集成度、低成本、小体积的方向发展。近年来,各种三合一产品已在电动汽车上量产,包括:
电机、电控、减速机三合一;
DC/DC、OBC、配电箱三合一一体化;
这种一体机可以省去零件之间的布线和支架,增加零部件的重复利用率,从而大大节省成本和空间;
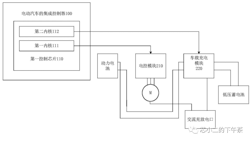
2个比亚迪多功能控制器

上图是一体机控制器的功能示意图,如下两张图所示。控制器内部采用双核DSP、核心控制车辆充电模块(交流充电和低压电池DCDC)和核心控制电子控制模块(控制电机);


在左侧三相桥上,一方面通过三相桥给电机供电,另一方面当电机处于充电状态时,做出四桥臂/图腾柱的PFC拓扑(注意DC电压为500V,电池电压为700V)。
在DC客车后级,低压电池可以通过全桥LLC充电;
这里有趣的是全桥LLC的镜像,Q5/Q6/Q7/Q8和Q9/Q10/Q11/Q12。小二明白,左边的全桥是用来制动和能量回收的。右边全桥是电池正常供电时的充电电路;
在专利中,比亚迪其实提出了不同的其他拓扑,有兴趣的可以自行下载研究;像这样。

3一体机控制器的MCU要求
从侧面得知,给比亚迪做的双核MCU是TI的TMS32F28379D-Q1,是双C28核处理器,FPU/VCU/TMU,工作温度-40~125。
TI的C2000系列是电机控制和数字电源领域的明星产品。业内称其主频200MHz,处理能力可以是Cortex-M4F的1.5~2倍。

回顾过去,在高集成度和低成本的驱动下,思考未来的一体化电控MCU:
多核将是标配,会有安全监控专用核吗?
更强的计算能力、更先进的控制算法和更高的能效(第三代半导体)
更高性能的外设集成,如旋变器接口集成,以及更高速的通信端口,如CAN FD/XL或FlexRay。
它需要高性能的PWM。如果是一体机,可能需要MCU支持ps级PWM,TI的28379支持150ps HRPWM。
微信扫码
QQ扫码
您的IP:10.1.228.218,2026-01-03 05:04:24,Processed in 0.41843 second(s).